【中国实用新型】一种模拟压裂液返排控制支撑剂回流的实验装置

无权-未缴年费 中国

申请号:
CN201720882755.8
专利权人:
西南石油大学
授权公告日/公开日:
2018.01.30
专利有效期:
2017.07.20-2027.07.20
技术分类:
E21:土层或岩石的钻进;采矿
转化方式:
转让
价值度指数:
55.0分
价格:
面议
266 0

发布人

知识产权运营中心

联系人IP先生

15113831943
9411117419@qq.com
941117419
szhf1188(加微信)
深圳市南山区粤海街道100号
  • 专利信息&法律状态
  • 专利自评
  • 专利技术文档
  • 价值度指数
  • 发明人阵容

著录项

申请号
CN201720882755.8
申请日
20170720
公开/公告号
CN206942746U
公开/公告日
20180130
申请/专利权人
[西南石油大学]
发明/设计人
[李珍明, 刘平礼, 李骏, 赵立强, 罗志峰, 李年银, 何思源, 王江, 郭玉杰, 何瑜宁, 侯磊, 蒋廷学, 栗杰, 皇扶杉, 杨明, 陈希, 张诚成]
主分类号
E21B43/267
IPC分类号
C12N 9/0008(2013.01) C12N 9/16
CPC分类号
C12N 9/0008(2013.01) C12N 9/16(2013.01)
分案申请地址
国省代码
四川(51)
颁证日
G06T1/00
代理人

摘要

本实用新型公开一种模拟压裂液返排控制支撑剂回流的实验装置,包括搅拌罐、螺杆泵、可视化铺砂装置、废液罐、氮气瓶、气源分配器、压裂液搅拌罐、压裂液管、压裂泵;所述搅拌罐、螺杆泵、可视化铺砂装置、废液罐依次通过管线连接,所述可视化铺砂装置、废液罐之间设有流量计;所述氮气瓶、气源分配器、可视化铺砂装置依次通过管线连接,所述压裂液搅拌罐、压裂泵、压裂液管依次连接,所述压裂液管上设有出液口,所述出液口与可视化铺砂装置通过管线连接。本实用新型使用气源分配器及其管线系统来模拟地层气体滤失时的过程,通过液体循环系统注入管路来模拟压裂液返排及地层流体向裂缝滤失过程,从而与现场的实际压裂返排过程相吻合。

法律状态

法律状态公告日 20210702
法律状态 专利权的终止
法律状态信息 未缴年费专利权终止
IPC(主分类):E21B 43/267
专利号:ZL2017208827558
申请日:20170720
授权公告日:20180130
终止日期:20200720
法律状态公告日 20180130
法律状态 授权
法律状态信息 授权
暂无数据

权利要求

权利要求数量(4

独立权利要求数量(1

1.一种模拟压裂液返排控制支撑剂回流的实验装置,其特征在于,包括搅拌罐(14)、螺 杆泵(15)、可视化铺砂装置(16)、废液罐(18)、氮气瓶(19)、气源分配器(20)、压裂液搅拌罐 (21)、压裂液管(22)、压裂泵(23);

所述搅拌罐(14)、螺杆泵(15)、可视化铺砂装置(16)、废液罐(18)依次通过管线连接, 所述可视化铺砂装置(16)、废液罐(18)之间设有流量计(17);

所述氮气瓶(19)、气源分配器(20)、可视化铺砂装置(16)依次通过管线连接,

所述压裂液搅拌罐(21)、压裂泵(23)、压裂液管(22)依次连接,所述压裂液管(22)上设 有出液口,所述出液口与可视化铺砂装置(16)通过管线连接。

2.根据权利要求1所述的模拟压裂液返排控制支撑剂回流的实验装置,其特征在于,所 述可视化铺砂装置(16)包括井筒(1)、第一外框(2)、第二外框(3)、第一有机玻璃板(4)、第 二有机玻璃板(5)、Y字形硅胶环(6)、敏感性弹簧(7);所述第一外框(2)、第二外框(3)相互 连接,所述井筒(1)安装在第一外框(2)、第二外框(3)连接处,所述第一有机玻璃板(4)、第 二有机玻璃板(5)通过Y字形硅胶环(6)安装在第一外框(2)与第二外框(3)之间,所述第一 有机玻璃板(4)固定在第一外框(2)内侧,所述第二有机玻璃板(5)通过敏感性弹簧(7)与第 二外框(3)内侧连接。

3.根据权利要求2所述的模拟压裂液返排控制支撑剂回流的实验装置,其特征在于,所 述第一外框(2)、第二外框(3)之间通过螺栓连接。

4.根据权利要求1所述的模拟压裂液返排控制支撑剂回流的实验装置,其 特征在于, 所述压裂液管(22)一端与压裂泵(23)连接,另一端与压裂液搅拌罐(21)连接。

1.一种模拟压裂液返排控制支撑剂回流的实验装置,其特征在于,包括搅拌罐(14)、螺杆泵(15)、可视化铺砂装置(16)、废液罐(18)、氮气瓶(19)、气源分配器(20)、压裂液搅拌罐(21)、压裂液管(22)、压裂泵(23);

所述搅拌罐(14)、螺杆泵(15)、可视化铺砂装置(16)、废液罐(18)依次通过管线连接,所述可视化铺砂装置(16)、废液罐(18)之间设有流量计(17);

所述氮气瓶(19)、气源分配器(20)、可视化铺砂装置(16)依次通过管线连接,

所述压裂液搅拌罐(21)、压裂泵(23)、压裂液管(22)依次连接,所述压裂液管(22)上设有出液口,所述出液口与可视化铺砂装置(16)通过管线连接。

2.根据权利要求1所述的模拟压裂液返排控制支撑剂回流的实验装置,其特征在于,所述可视化铺砂装置(16)包括井筒(1)、第一外框(2)、第二外框(3)、第一有机玻璃板(4)、第二有机玻璃板(5)、Y字形硅胶环(6)、敏感性弹簧(7);所述第一外框(2)、第二外框(3)相互连接,所述井筒(1)安装在第一外框(2)、第二外框(3)连接处,所述第一有机玻璃板(4)、第二有机玻璃板(5)通过Y字形硅胶环(6)安装在第一外框(2)与第二外框(3)之间,所述第一有机玻璃板(4)固定在第一外框(2)内侧,所述第二有机玻璃板(5)通过敏感性弹簧(7)与第二外框(3)内侧连接。

3.根据权利要求2所述的模拟压裂液返排控制支撑剂回流的实验装置,其特征在于,所述第一外框(2)、第二外框(3)之间通过螺栓连接。

4.根据权利要求1所述的模拟压裂液返排控制支撑剂回流的实验装置,其 特征在于,所述压裂液管(22)一端与压裂泵(23)连接,另一端与压裂液搅拌罐(21)连接。

说明书

技术领域

本实用新型属于水力压裂技术领域,尤其是一种模拟压裂液返排控制支撑剂回流的实验装置。

背景技术

根据压裂过程中压裂液返排时裂缝内支撑剂的运动特性建立了数学模型,模拟了裂缝内压裂液返排实现控制支撑剂的回流过程。通过模拟计算发现压裂液的返排速度、地层流体的滤失对支撑剂的回流量及支撑剂在裂缝内的分布形态影响很大。随着压裂液返排速度的增大,支撑剂的回流量逐渐增加,但增加的幅度逐渐变缓;支撑剂在裂缝内的分布状况则随着压裂液返排速度的增大而逐渐变好。计算结果表明,为了获得较好的支撑剂缝内分布,在施工条件许可的范围内应尽量提高压裂液的返排速度,既可改善支撑剂在裂缝内的分布,又减少了压裂液对地层的伤害。

发明内容

本实用新型主要是解决现有技术中存在的不足,提供一种可以匹配现场施工的模拟压裂液返排控制支撑剂回流的实验装置。

本实用新型解决上述技术问题所采用的技术方案为:一种模拟压裂液返排控制支撑剂回流的实验装置,包括搅拌罐、螺杆泵、可视化铺砂装置、废液罐、氮气瓶、气源分配器、压裂液搅拌罐、压裂液管、压裂泵;

所述搅拌罐、螺杆泵、可视化铺砂装置、废液罐依次通过管线连接,所述可视化铺砂装置、废液罐之间设有流量计;

所述氮气瓶、气源分配器、可视化铺砂装置依次通过管线连接,

所述压裂液搅拌罐、压裂泵、压裂液管依次连接,所述压裂液管上设有出液口,所述出液口与可视化铺砂装置通过管线连接。

进一步的是,所述可视化铺砂装置包括井筒、第一外框、第二外框、第一有机玻璃板、第二有机玻璃板、Y字形硅胶环、敏感性弹簧;所述第一外框、第二外框相互连接,所述井筒安装在第一外框、第二外框连接处,所述第一有机玻璃板、第二有机玻璃板通过Y字形硅胶环安装在第一外框与第二外框之间,所述第一有机玻璃板固定在第一外框内侧,所述第二有机玻璃板通过敏感性弹簧与第二外框内侧连接。

进一步的是,所述第一外框、第二外框之间通过螺栓连接。

进一步的是,所述压裂液管一端与压裂泵连接,另一端与压裂液搅拌罐连接。

一种模拟压裂液返排控制支撑剂回流的实验方法,包括以下步骤:

S100、根据地质资料对压裂液体系进行优化,配置压裂液;

S200、检查各个装置的清洁度,并将气源分配器和压裂液管上的各个阀门调至关闭状态,校零流量计和气源分配器上的压力表,打开螺杆泵与搅拌罐之间的阀门;

S300、将步骤S100配置的压裂液装入搅拌罐内均匀搅拌,通过螺杆泵将压裂液注入可视化铺砂装置中,压裂液在进入第一有机玻璃板、第二有机玻璃板之间的裂缝中后,第二有机玻璃板在压力的推动下外平移,敏感性弹簧同时收缩,第一有机玻璃板、第二有机玻璃板之间形成微小裂缝,该过程为裂缝形成阶段;

S400、将压裂液与支撑剂在搅拌罐内均匀混合,形成的携砂液也通过螺杆泵泵入到第一有机玻璃板、第二有机玻璃板之间的裂缝中,其裂缝进一步张开, 敏感性弹簧也进一步收缩,支撑剂在裂缝中开始铺置,在第一有机玻璃板、第二有机玻璃板之间的压力和敏感性弹簧共同作用下,裂缝处于动态扩张或闭合状态,支撑剂在裂缝中动态铺置,支撑剂铺置过程中的废液排入到废液罐内,观察实验现象,记录实验数据;

S500、当搅拌罐完全泵入到可视化铺砂装置后,支撑剂在可视化铺砂装置中完成铺置,此时继续泵入提前配制好的后置液,将井筒中残留的支撑剂顶替到第一有机玻璃板、第二有机玻璃板之间的裂缝中去,后置液完全泵入后,关闭螺杆泵与搅拌罐及其之间的阀门,打开压裂液管上的阀门,校零流量计和气源分配器上的压力表;

S600、根据雷诺数相等原则,将现场返排排量换算成实验室模拟排量,通过压裂泵将配制好压裂液搅拌罐的压裂液泵入第一有机玻璃板、第二有机玻璃板之间的裂缝中,可以观察到支撑剂回流,裂缝中铺置好的支撑剂形态发生改变,观察裂缝中支撑剂铺置形态的变化,记录射孔口、排液口的支撑剂流出量,记录实验数据;

S700、打开气源分配器上阀门,校零压力表,打开氮气瓶阀门,氮气进入第一有机玻璃板、第二有机玻璃板之间的裂缝中,此时缝网中气、液、固三相同流,观察支撑剂在缝网中的运移情况,记录射孔口端面的出液口中支撑剂的流出量和实验数据;

S800、然后将压裂液搅拌罐内切换为清水,并将清水泵入第一有机玻璃板、第二有机玻璃板之间的裂缝中,一段时间后,地层流体向裂缝中滤失过程,观察实验现象并记录实验数据;

S900、将压裂泵关闭,并关闭氮气瓶、气源分配器、压裂液管上的阀门,排出剩余气体,完成实验操作;

S1000、拆下气源分配器、压裂液管,安装上装置清洗系统,清洗实验装置;

S1100、根据换算的实验模拟排量,改变压裂液返排的排量,重复S100-S1000实验步骤,记录实验数据,当支撑剂回流量最少时,则对应着压裂液返排得最优排量,得出实验结论。

进一步的是,所述步骤S600中根据压力表的读数,通过调节阀门开度,来控制氮气的气压和流量。

本实用新型的有益效果为:本实用新型相比与现有技术,考虑了压裂液返排,设计了气源分配器、压裂液循环系统、液体(压裂液、地层水)滤失系统、气体滤失系统,通过调节氮气瓶的开度大小来控制气压,使用气源分配器及其管线系统来模拟地层气体滤失时的状态,通过液体循环系统注入管线来模拟压裂液返排及地层流体滤失状况,从而实现更加与现场实际施工相匹配,通过本实用新型一种考虑压裂液返排的可视化支撑剂动态铺置控砂装置得到的支撑剂铺砂实验数据对现场施工及油气增产改造效果评价具有重要的参照价值;其中现场施工时的裂缝处于动态闭合/扩张状态;现有的可视化铺砂装置缝宽都是固定的,在压裂液进入到主缝时,缝中的压力不断升高,但是主缝的宽度固定,这与实际压裂工程中,地层缝网实际特性不符合,压裂时,裂缝的宽度取决于裂缝闭合压力与压裂液在裂缝中形成的压力大小,缝宽是动态变化的。

附图说明

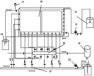
图1是本实用新型的结构示意图;

图2是实施例中可视化铺砂装置的结构示意图;

图3是Y字形硅胶环的连接示意图。

图中所示:1-井筒、2-第一外框、3-第二外框、4-第一有机玻璃板、5-第二有机玻璃板、6-Y字形硅胶环、7-敏感性弹簧、14-搅拌罐、15-螺杆泵、16-可视 化铺砂装置、17-流量计、18-废液罐、19-氮气瓶、20-气源分配器、21-压裂液搅拌罐、22-压裂液管、23-压裂泵。

具体实施方式

下面通过实施例并结合附图对本实用新型的技术方案作一步的具体说明。

如图1、2、3所示,本实用新型的一种模拟压裂液返排控制支撑剂回流的实验装置,包括搅拌罐14、螺杆泵15、可视化铺砂装置16、废液罐18、氮气瓶19、气源分配器20、压裂液搅拌罐21、压裂液管22、压裂泵23;所述搅拌罐14、螺杆泵15、可视化铺砂装置16、废液罐18依次通过管线连接,所述可视化铺砂装置16、废液罐18之间设有流量计17,该部分为支撑剂铺置部分;所述氮气瓶19、气源分配器20、可视化铺砂装置16依次通过管线连接,该部分为模拟气体裂缝滤失部分,所述压裂液搅拌罐21、压裂泵23、压裂液管22依次连接,所述压裂液管22上设有出液口,所述出液口与可视化铺砂装置16通过管线连接,该部分为模拟液体裂缝滤失部分。本实用新型考虑了压裂液返排,设计了气源分配器、压裂液循环系统、液体(压裂液、地层水)滤失系统、气体滤失系统,通过调节氮气瓶19的开度大小来控制气压,使用气源分配器20及其管线系统来模拟地层气体滤失时的状态,通过液体循环系统注入管线来模拟压裂液返排及地层流体滤失状况,从而实现更加与现场实际施工相匹配,通过本实用新型一种考虑压裂液返排的可视化支撑剂动态铺置控砂装置得到的支撑剂铺砂实验数据对现场施工及油气增产改造效果评价具有重要的参照价值。

其可视化铺砂装置16的具体实施方式是,所述可视化铺砂装置16包括井筒1、第一外框2、第二外框3、第一有机玻璃板4、第二有机玻璃板5、Y字形硅胶环6、敏感性弹簧7;所述第一外框2、第二外框3相互连接,所述井筒1安装在第一外框2、第二外框3连接处,所述第一有机玻璃板4、第二有机玻璃 板5通过Y字形硅胶环6安装在第一外框2与第二外框3之间,即Y字形硅胶环6的Y字上半部分为内圈,下半部分为外圈,所述第一外框2、第二外框3平行夹住Y字形硅胶环6的外圈固定,第一有机玻璃板4、第二有机玻璃板5平行固定在Y字形硅胶环6的内圈上,所述第一有机玻璃板4固定在第一外框2内侧,所述第二有机玻璃板5通过敏感性弹簧7与第二外框3内侧连接,这样第二有机玻璃板5可通过敏感性弹簧7的压缩与伸张带动第二有机玻璃板5移动,可改变第一有机玻璃板4、第二有机玻璃板5之间的距离,即可改变缝宽。其中井筒1上设有9个射孔口,第一外框2上设有多个排液口、清洗口、出液口等。

上述结构中利用Y字形硅胶环6的弹性实现了第一有机玻璃板4、第二有机玻璃板5之间由最初闭合状态到受到流体压力的冲击而逐渐张开的过程,此时敏感性弹簧7逐渐压缩,当缝内压力降低时,由于敏感性弹簧7的弹性,弹簧伸张,缝宽随缝内压力降低而减小。通过该设计可以模拟地层裂缝从最初闭合,到后来由于携砂液造成裂缝张开,排液时裂缝压力降低引起的裂缝缝宽变窄,最终实现支撑剂铺置的过程。

为了便于拆卸,优选的实施方式是,所述第一外框2、第二外框3之间通过螺栓连接。为了避免渗漏并确保装置的密封性,所述第一外框2、第二外框3之间设置密封垫圈。

其中优选的实施方式是,所述压裂液管22一端与压裂泵23连接,另一端与压裂液搅拌罐21连接,其可达到液体循环的目的。

采用上述压裂液返排控制支撑剂回流的实验装置进行实验时,模拟压裂液返排控制支撑剂回流的实验方法,包括以下步骤:

S100、根据地质资料对压裂液体系进行优化,配置压裂液;

S200、检查各个装置的清洁度,并将气源分配器20和压裂液管22上的各 个阀门调至关闭状态,校零流量计17和气源分配器20上的压力表,打开螺杆泵15与搅拌罐14之间的阀门;

S300、将步骤S100配置的压裂液装入搅拌罐14内均匀搅拌,通过螺杆泵15将压裂液注入可视化铺砂装置16中,压裂液在进入第一有机玻璃板4、第二有机玻璃板5之间的裂缝中后,第二有机玻璃板5在压力的推动下外平移,敏感性弹簧7同时收缩,第一有机玻璃板4、第二有机玻璃板5之间形成微小裂缝,该过程为裂缝形成阶段;

S400、将压裂液与支撑剂在搅拌罐14内均匀混合,形成的携砂液也通过螺杆泵15泵入到第一有机玻璃板4、第二有机玻璃板5之间的裂缝中,其裂缝进一步张开,敏感性弹簧7也进一步收缩,支撑剂在裂缝中开始铺置,在第一有机玻璃板4、第二有机玻璃板5之间的压力和敏感性弹簧7共同作用下,裂缝处于动态扩张或闭合状态,支撑剂在裂缝中动态铺置,支撑剂铺置过程中的废液排入到废液罐18内,观察实验现象,记录实验数据;

S500、当搅拌罐14完全泵入到可视化铺砂装置16后,支撑剂在可视化铺砂装置16中完成铺置,此时继续泵入提前配制好的后置液,将井筒1中残留的支撑剂顶替到第一有机玻璃板4、第二有机玻璃板5之间的裂缝中去,后置液完全泵入后,关闭螺杆泵15与搅拌罐14及其之间的阀门,打开压裂液管22上的阀门,校零流量计17和气源分配器20上的压力表;

S600、根据雷诺数相等原则,将现场返排排量换算成实验室模拟排量,通过压裂泵23将配制好压裂液搅拌罐21的压裂液泵入第一有机玻璃板4、第二有机玻璃板5之间的裂缝中,可以观察到支撑剂回流,裂缝中铺置好的支撑剂形态发生改变,观察裂缝中支撑剂铺置形态的变化,记录射孔口、排液口的支撑剂流出量,记录实验数据;

S700、打开气源分配器20上阀门,校零压力表,打开氮气瓶19阀门,氮气进入第一有机玻璃板4、第二有机玻璃板5之间的裂缝中,此时缝网中气、液、固三相同流,观察支撑剂在缝网中的运移情况,记录射孔口端面的出液口中支撑剂的流出量和实验数据;

S800、然后将压裂液搅拌罐21内切换为清水,并将清水泵入第一有机玻璃板4、第二有机玻璃板5之间的裂缝中,一段时间后,地层流体向裂缝中滤失过程,观察实验现象并记录实验数据;

S900、将压裂泵23关闭,并关闭氮气瓶19、气源分配器20、压裂液管22上的阀门,排出剩余气体,完成实验操作;

S1000、拆下气源分配器20、压裂液管22,安装上装置清洗系统,清洗实验装置;

S1100、根据换算的实验模拟排量,改变压裂液返排的排量,重复S100-S1000实验步骤,记录实验数据,当支撑剂回流量最少时,则对应着压裂液返排得最优排量,得出实验结论。

其中优选的实施方式是,所述步骤S600中根据压力表的读数,通过调节阀门开度,来控制氮气的气压和流量。

本实用新型的模拟压裂液返排控制支撑剂回流的实验装置及方法旨在解决实际压裂施工后期,压裂液返排对已铺置好的支撑剂形态的影响。该实用新型在目前现有的可视化压裂液返排装置基础上进行优化改进,通过重新设计压裂液循环系统和氮气注入系统,模拟与现场实际工况下最接近的流动过程。该适用新型装置与实际压裂施工时的裂缝形成、裂缝延伸、支撑剂铺置、裂缝闭合、压裂液返排、气液流动过程均吻合,与实际裂缝环境变量相匹配,实现实验环境与施工环境的最优化。通过适用无毒、无污染的氮气来代替天然气,利用气液注入 管柱来模拟地层流体、压裂液向裂缝网中的滤失过程,因此,该适用新型压裂液返排铺置更能真实地模拟现场实际情况,实验数据更具有参考价值,对现场压裂施工具有重要指导作用。

以上所述,并非对本实用新型作任何形式上的限制,虽然本实用新型已通过实施例揭露如上,然而并非用以限定本实用新型,任何熟悉本专业的技术人员,在不脱离本实用新型技术方案范围内,当可利用上述揭示的技术内容作出些许更动或修饰为等同变化的等效实施例,但凡是未脱离本实用新型技术方案的内容,依据本实用新型的技术实质对以上实施例所作的任何简单修改、等同变化与修饰,均仍属于本实用新型技术方案的范围内。

价值度评估

技术价值

经济价值

法律价值

0 0 0

55.0

0 50 75 100
0~50 50~75 75~100 价值较低 中等价值 价值较高

专利价值度是通过科学的评估模

型对专利价值进行量化的结果,

基于专利大数据针对专利总体特

征指标利用计算机自动化技术对

待评估专利进行高效、智能化的

分析,从技术、经济和法律价值

三个层面构建专利价值评估体

系,可以有效提升专利价值评估

的质量和效率。

总评:55.0


该专利价值中等 (仅供参考)

        该专利的技术、经济、法律价值经系统自动评估后的总评得分处于平均水平,可以重点研究利用其技术价值,根据法律价值的评估结果选择合适的使用借鉴方式。
        本专利文献中包含【1 个实施例】、【2 个技术分类】,从一定程度上而言上述指标的数值越大可以反映出所述专利的技术保护及应用范围越广。 【被引用次数2 次】专利被引次数越多越能能够体现出该专利在相关技术领域研发中所发挥的基础性作用,代表着专利公开的内容有更多的产业利用价值。 【专利权的维持时间4 年】专利权的维持时间越长,其价值对于权利人而言越高。

技术价值    32.0

该指标主要从专利申请的著录信息、法律事件等内容中挖掘其技术价值,专利类型、独立权利要求数量、无效请求次数等内容均可反映出专利的技术性价值。 技术创新是专利申请的核心,若您需要进行技术借鉴或寻找可合作的项目,推荐您重点关注该指标。

部分指标包括:

授权周期(发明)

6 个月

独立权利要求数量

1 个

从属权利要求数量

3 个

说明书页数

5 页

实施例个数

1 个

发明人数量

17 个

被引用次数

2 次

引用文献数量

2 个

优先权个数

0 个

技术分类数量

2 个

无效请求次数

0 个

分案子案个数

0 个

同族专利数

0 个

专利获奖情况

保密专利的解密

经济价值    7.0

该指标主要指示了专利技术在商品化、产业化及市场化过程中可能带来的预期利益。 专利技术只有转化成生产力才能体现其经济价值,专利技术的许可、转让、质押次数等指标均是其经济价值的表征。 因此,若您希望找到行业内的运用广泛的热点专利技术及侵权诉讼中的涉案专利,推荐您重点关注该指标。

部分指标包括:

申请人数量

1

申请人类型

院校

许可备案

0 次

权利质押

0 次

权利转移

0 个

海关备案

法律价值    16.0

该指标主要从专利权的稳定性角度评议其价值。专利权是一种垄断权,但其在法律保护的期间和范围内才有效。 专利权的存续时间、当前的法律状态可反映出其法律价值。故而,若您准备找寻权属稳定且专利权人非常重视的专利技术,推荐您关注该指标。

部分指标包括:

存活期/维持时间

4

法律状态

无权-未缴年费